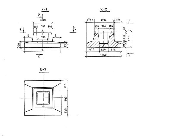
Ф-150

Чертеж изделия:
Характеристики изделия:
ПараметрЗначение
длина1500 мм
ширина1950 мм
высота880 мм
масса3000 кг
нормативный докеументСерия 3.503-23

Ф-150  Блоки фундамента Серия 3.503-23.